印刷包装

解决方案

产品齐全,可个性化定制,为您提供一站式解决方案

龙8中国官网唯一入口PLC在包装机上的应用

作者:龙8中国官网唯一入口自动化
发布时间:2024.05.09

一、前言

    包装机的种类繁多,分类方法很多。从不同的观点出发可有多种,按机械种类分为:液体包装机、粉剂包装机、颗粒包装机、贴体包装机、酱类包装机、电子组合秤包装机、枕式包装机;按包装作用分,有内包装、外包包装机;按包装行业分,有食品、日用化工、纺织品等包装机;按包装工位分,有单工位、多工位包装机;按自动化程度分,有半自动、全自动包装机等。

    本文介绍的两款包装机在升级UniMAT PLC前才用微型的包装专用控制器,程序固化,若工程师维护起来难以实现。必须对微型控制器底层熟悉这对于一般的电气工程师是有难度的。其次,未采用PLC前各种数显,温控器等很占机械操作面板的面积。对成本、美观都是有影响的。

本次案例改造前:

龙8中国官网唯一入口PLC在包装机上的应用

改造后:

龙8中国官网唯一入口PLC在包装机上的应用

从上面组一图片我们可以看出来,通过对比出升级后的两款包装机操作面板精简多了。 

龙8中国官网唯一入口PLC在包装机上的应用


改造前微型控制器不可编程,且如果参数有变化客户需要更换减速机,齿轮,连杆等,非常不方便。此时UniMAT PLC+HMI UH300+伺服US100的全套控制方案应运而生!PLC可以自由编程应对终端客户应用需求,HMI输入参数免去客户更换减速机,齿轮,连杆等机械设备的麻烦。从以上两组图片可以看出用龙8中国官网唯一入口PLC+HMI+伺服的方案,对系统来讲更灵活更便捷。

二、系统配置

微颗粒包装机配置

龙8中国官网唯一入口PLC在包装机上的应用.jpg


 该机型属小点数颗粒包装机,用我司124XP晶体管CPU非常适合此机型。12DI/8DO,4AI/2AO的配置AI可以用于温度控制,2路高速脉冲用于控制给膜长度。其他的控制辅助设备。点表规划如下:


龙8中国官网唯一入口PLC在包装机上的应用.jpg


三维膜包装机配置:


龙8中国官网唯一入口PLC在包装机上的应用.jpg

三、系统概述及要求

       包装机的流程:大致可以分为给料控制、推耙控制、送膜控制、切刀控制、封边控制、折角、整形。上文所提到的两款包装机要求的共同点,都需要HMI中设置手动与自动切换功能。热电偶控温功能,伺服的控制膜长功能,计数等。下膜方式又分定长与跟标模式。 控制系统的网络拓扑图如下:

龙8中国官网唯一入口PLC在包装机上的应用.jpg

龙8中国官网唯一入口PLC在包装机上的应用.jpg


手动模式主要做设备开机前检修用,操作人用手动可先测试达到需要的包装效果。在自动运行模式下,颗粒包装机的大致流程如下:

龙8中国官网唯一入口PLC在包装机上的应用.jpg

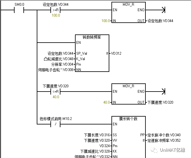
这类颗粒型的包装机控制难点在于由于不是连续给膜,设备的包装速度这个指标受到从拉膜到下次拉膜信号发出这个周期的时间影响。特别是对于封膜时,由于膜种类不同,加热延时封膜的时间也会不同。所以需要控制好给料速度与整个包装过程周期的匹配性。由于延时时间的固定性,如果下料的速度给定,需要以给定的时间去下指定长度的下膜量。即指定的速度去下膜,当然这个下膜速度不能超过步进或者伺服的规定速度。当然下发的包装速度的也不能过大,设间隔的给料时间为t,这个时间不应小于包装下膜+包装封膜延时的时间,否则这个包装速度也是不能达到的。需要在HMI上面做限制。 

三维膜包装机设备工作流程大致为从输送带过来的带包装设备,触发到微动开关,此时会给带动的推耙的伺服一个控制信号。推耙将物料推送至过桥板,此时下膜伺服电机已经在上一个循环时,下了一张设置长度的膜,物料通过膜后控制器给出切刀信号,将膜切断。同时凸轮带动的大边封机械机构将大边封住,物料继续往下推,此时物料的推送是靠推耙的下一个循环推出的物料来带动整个物料线的移动。大边封好的物料会经过折角器,通过折角机械设备后,设备在到达左右侧封区以及上下整形区。出来的产品大概就是我们平常包装好的设备了。

下膜伺服电机会根据客户的包装需求设置为“定长模式”和“色标模式,定长模式即按照指定的长度和速度下膜,此种应用一般在三维透明膜包装上。色标模式通常用在其上有色标的包装膜上,客户需要设置指定正负偏差,或者为0直接停在色标上。此机型用我司的UN226PLC升级后,对色标模式的定位误差也达到了客户的要求。膜的控制要求除了控制长度外,控制器还设有易拉线口,用切换开关设置易拉线口的投用。此外我们还充分考虑了客户产品的安全因素:拉线口与下膜的互锁、切刀与下膜的互锁、折角器与边封的机械互锁等,这些都是普通的微控制器所做不到的。

龙8中国官网唯一入口PLC在包装机上的应用

四、结束语

通过两次包装机的升级改造,验证了UniMAT PLC:UN124XPUN226在设备上的实用性和龙8中国官网唯一入口自动化在包装行业给予客户的比较方便和完美的一整套自动化解决方案和服务。本次改造获得了客户的好评,使他们的产品更加的灵活操作更加简单有效。 

 


TOP

业务咨询

技术咨询

技术咨询

4000-300-890